Устройство плавного пуска INSTART SBIP-355/710-04

INSTART
48700
195000,00
243770,00
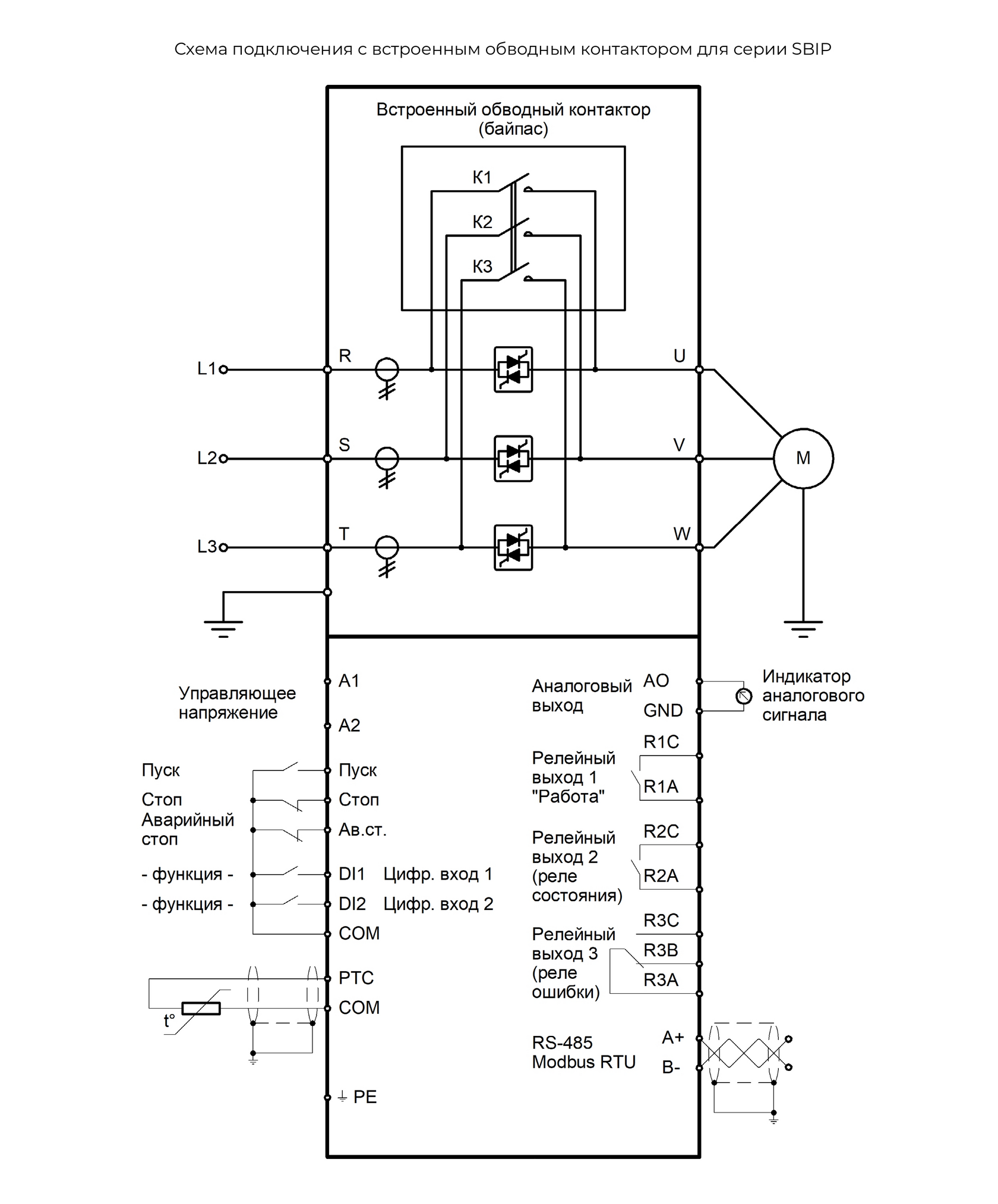
Стандартная серия общего применения с встроенным обводным контактором. Серия SBIP со встроенным байпасным контактором обеспечивает простое подключение и удобство эксплуатации.

Мощность (общепром. режим G): 355 кВт

Ток (общепром. режим G): 710 А

Напряжение: 3 ~ 342-440В 50/60Гц±2%

Серия: SBIP

lwh: 231x350x692 mm

Weight: 31000 g